|
|
Q.
Is the check result normal?
|
|
|
Repair or replace the connector.
|
|
|
|
|
|
- Check cooling fan control relay (Refer to GROUP 55 - On-vehicle
Service - A/C Condenser Fan Relay Continuity Check
).
|
|
|
Q.
Is the check result normal?
|
|
|
Replace the cooling fan control relay.
|
|
|
|
|
|
Q.
Is the check result normal?
|
|
|
Repair or replace the connector.
|
|
|
|
|
|
- Check cooling fan motor (Refer to GROUP 55 - Condenser Assembly - Condenser
Assembly Inspection
).
|
|
|
Q.
Is the check result normal?
|
|
|
Replace the cooling fan motor.
|
|
|
|
|
|
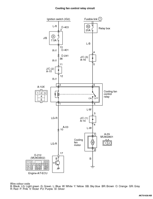
- Disconnect connector, and measure at harness side.
- Voltage between terminal No. 3 and earth.
|
|
|
Q.
Is the check result normal?
|
|
|

Check intermediate connectors A-15, D-241,
D-401 and D-403, and repair if necessary. If intermediate connectors are normal, check and repair
harness between A-10X (terminal No. 3) cooling fan control relay connector and battery.
- Check power supply line for open/short circuit.
|
|
|
|
|
|
- Disconnect connector, and measure at harness side.
- Ignition switch: ON
- Voltage between terminal No. 5 and earth.
|
|
|
Q.
Is the check result normal?
|
|
|
Q.
Is the check result normal?
|
|
|

Check intermediate connectors A-15, D-241,
D-401 and D-403, and repair if necessary. If intermediate connectors are normal, check and repair
harness between A-10X (terminal No. 3) cooling fan control relay connector and D-309 (terminal
No. 2) ignition switch connector.
- Check power supply line for open/short circuit.
|
|
|
|
|
|
Repair or replace the connector.
|
|
|
|
|
|
- Check power supply line for damage.
|
|
|
Q.
Is the check result normal?
|
|
|
Repair the damaged harness wire.
|
|
|
|
|
|
- Check power supply line for damage.
|
|
|
Q.
Is the check result normal?
|
|
|
Repair the damaged harness wire.
|
|
|
|
|
|
Q.
Is the check result normal?
|
|
|
Repair or replace the connector.
|
|
|
|
|
|
- Disconnect connector, and measure at harness side.
- Ignition switch: ON
- Voltage between terminal No. 17 and earth.
|
|
|
Q.
Is the check result normal?
|
|
|

Check intermediate connector A-03, and repair
if necessary. If intermediate connector is normal, check and repair harness between A-10X (terminal
No. 1) cooling fan control relay connector and D-212 (terminal No. 17) engine-A/T-ECU connector.
- Check signal line for open/short circuit.
|
|
|
|
|
|
- Check signal line for damage.
|
|
|
Q.
Is the check result normal?
|
|
|
Repair the damaged harness wire.
|
|
|
|
|
|
- Disconnect connector, and measure at harness side.
- Resistance between terminal No. 2 and earth.
|
|
|
OK: Continuity (2 Ω or less)
|
|
|
Q.
Is the check result normal?
|
|
|
Q.
Is the check result normal?
|
|
|

Check and repair harness between A-29 (terminal No.
2) cooling fan motor connector and earth.
- Check earthing line for damage.
|
|
|
|
|
|
Repair or replace the connector.
|
|
|
|
|
|
- Check power supply line for open/short circuit and damage.
|
|
|
Q.
Is the check result normal?
|
|
|
Repair the damaged harness wire.
|
|
|
|
|
|
- Refer to Actuator Test Reference Table
.
- Item 13: Cooling fan motor
|
|
|
Q.
Is the check result normal?
|
|
|
Intermittent malfunction (Refer to GROUP 00 - How to Use Troubleshooting/Inspection
Service Points - How to Cope with Intermittent Malfunctions ).
|
|
|
|
|
|
Replace the engine-A/T-ECU.
|
|
|
|