|
|
- Connect the M.U.T.-III to the diagnosis connector.
- Ignition switch: ON
- When the V.C.I. is energised, the V.C.I. indicator lamp should be illuminate in
a green colour.
|
|
|
OK: The V.C.I. is indicator lamp illuminates in a green colour.
|
|
|
Q.
Is the check result normal?
|
|
|
- Measure battery voltage during cranking.
|
|
|
Q.
Is the check result normal?
|
|
|
Check battery (Refer to GROUP 54A -
Battery -
On-vehicle Service -
Battery
Test ).
|
|
|
|
|
|
Q.
Is the check result normal?
|
|
|
Repair or replace the connector.
|
|
|
|
|
|
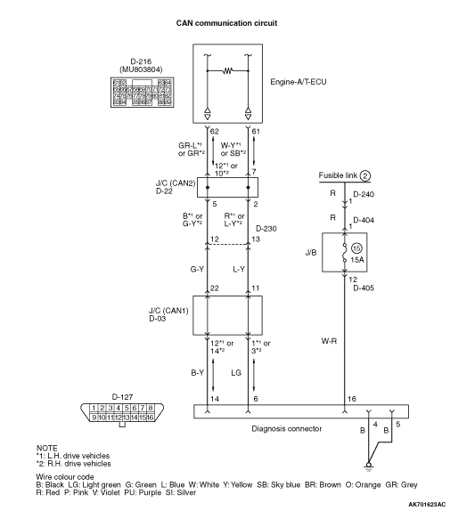
- Voltage between terminal No. 16 and earth.
|
|
|
Q.
Is the check result normal?
|
|
|

Check intermediate connectors D-240, D-404
and D-405, and repair if necessary. If intermediate connectors are normal, check and repair
harness between D-127 (terminal No. 16) diagnosis connector and battery.
- Check power supply line for open/short circuit.
|
|
|
|
|
|
- Resistance between terminal No. 4 and earth, also between terminal No. 5
and earth.
|
|
|
OK: Continuity (2 Ω
or less)
|
|
|
Q.
Is the check result normal?
|
|
|
Refer to M.U.T.-III Reference Manual -
Troubleshooting Procedures.
|
|
|
|
|
|

Check and repair harness between diagnosis connector
and body earth.
- Check and repair harness between D-127 (terminal
No. 4) diagnosis connector and body earth.
- Check and repair harness between D-127 (terminal No. 5) diagnosis connector and
body earth.
- Check earthing line for open circuit and damage
|
|
|
|
|
|
- Using M.U.T.-III, perform CAN bus line diagnosis.
|
|
|
Q.
Is the check result normal?
|
|
|
Check engine-A/T-ECU power supply, engine control relay and ignition switch IG1
system (Refer to Inspection Procedure 19 ).
|
|
|
|
|
|
Correct CAN bus line (Refer to GROUP 54D -
Troubleshooting -
Can
Bus Diagnosis Table ).
|
|
|
|