Code No. P0133: Right Bank Oxygen Sensor (Front) Circuit Slow Response



OPERATION
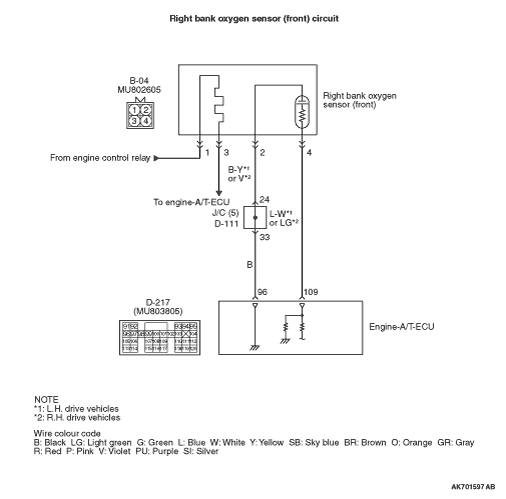
- The sensor signal is inputted to the engine-A/T-ECU (terminal
No. 109) from the right bank oxygen sensor (front) output terminal (terminal No. 4).
- The right bank oxygen sensor (front) (terminal No. 2) is earthed with engine-A/T-ECU
(terminal No. 96).
FUNCTION
- The right bank oxygen sensor (front) converts the concentration
of oxygen in the exhaust emission into a voltage and inputs the signal to the engine-A/T-ECU.
- When the air-fuel ratio is richer than the theoretical air-fuel ratio, the right
bank oxygen sensor (front) outputs a voltage of about 1 V. When it is leaner than the theoretical
air-fuel ratio, it outputs a voltage of about 0 V.
- In response to the signal, the engine-A/T-ECU controls the fuel injection amount
so that the air-fuel ratio can be equivalent to the theoretical air-fuel ratio.
TROUBLE JUDGMENT
Check Conditions
- The engine coolant temperature is more than approximately 50°C.
- The engine speed is 1,350 -
3,000 r/min.
- Volumetric efficiency is 25 -
70 %.
- During the air - fuel ratio feedback control.
- The accelerator pedal is open.
- Short-term fuel trim is between -30 and +25 %.
- More than 3 seconds have elapsed after the above mentioned conditions have been
met.
- Detecting that the right bank oxygen sensor (front) rich/lean transitions are 11
times or less for 12 seconds is carried out 7 times.
PROBABLE CAUSES
- Failed right bank oxygen sensor (front)
- Open/short circuit in right bank oxygen sensor (front) circuit or loose connector
contact
- Failed engine-A/T-ECU
DIAGNOSIS PROCEDURE |
STEP 1. M.U.T.-III data list |
|
Q.
Is the check result normal?
|
Intermittent malfunction (Refer to GROUP 00 -
How to Use Troubleshooting/Inspection
Service Points -
How to Cope with Intermittent Malfunctions ). |
|
Go to Step 2 . |
|
STEP 2. Check right bank oxygen sensor (front) itself. |
Q.
Is the check result normal?
|
Go to Step 3 . |
|
Replace the right bank oxygen sensor (front). |
|
STEP 3. Connector check: B-04 right bank oxygen sensor (front) connector and D-217 engine-A/T-ECU connector |
Q.
Are the check results normal?
|
Go to Step 4 . |
|
Repair or replace the connector. |
|
STEP 4. M.U.T.-III data list |
|
Q.
Is the check result normal?
|
Intermittent malfunction (Refer to GROUP 00 -
How to Use Troubleshooting/Inspection
Service Points -
How to Cope with Intermittent Malfunctions ). |
|
Replace the engine-A/T-ECU. |
|

Intermittent malfunction (Refer to GROUP 00 -
How to Use Troubleshooting/Inspection
Service Points -
How to Cope with Intermittent Malfunctions 