|
|
Q.
Is the check result normal?
|
|
|
Repair or replace the connector.
|
|
|
|
|
|
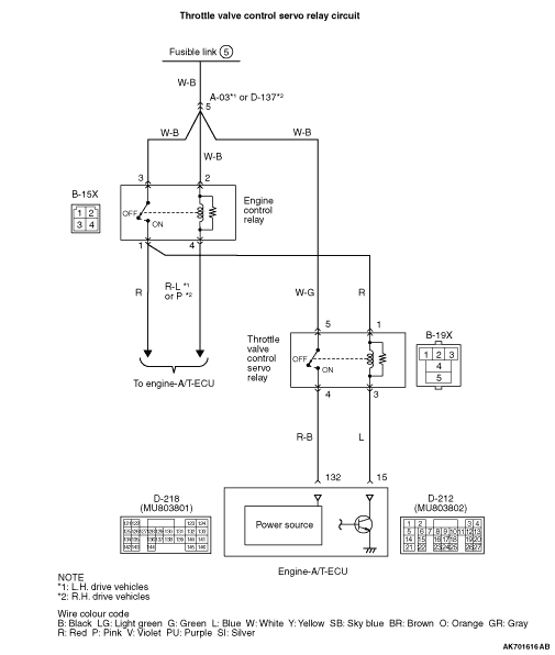
- Check throttle valve control servo relay itself (Refer to
).
|
|
|
Q.
Is the check result normal?
|
|
|
Replace the throttle valve control servo relay.
|
|
|
|
|
|
- Remove relay, and measure at relay box side.
- Voltage between terminal No. 5 and earth.
|
|
|
Q.
Is the check result normal?
|
|
|

Check intermediate connector A-03*1 or
D-137*2, and repair if necessary. If intermediate connector is normal, check
and repair harness between B-19X (terminal No. 5) throttle valve control servo relay connector
and battery.
- Check power supply line for open/short circuit.
|
|
|
|
|
|
- Remove relay, and measure at relay box side.
- Ignition switch: ON
- Voltage between terminal No. 1 and earth.
|
|
|
Q.
Is the check result normal?
|
|
|
Q.
Is the check result normal?
|
|
|

Check and repair harness between B-15X (terminal No.
1) engine control relay connector and B-19X (terminal No. 1) throttle valve control servo relay connector.
- Check power supply line for open/short circuit.
|
|
|
|
|
|
Repair or replace the connector.
|
|
|
|
|
|
Q.
Is the check result normal?
|
|
|
Repair or replace the connector.
|
|
|
|
|
|
- Disconnect connector, and measure at harness side.
- Ignition switch: ON
- Voltage between terminal No. 15 and earth.
|
|
|
Q.
Is the check result normal?
|
|
|

Check and repair harness between B-19X (terminal No.
3) throttle valve control servo relay connector and D-212 (terminal No. 15) engine-A/T-ECU connector.
- Check earthing line for open/short circuit.
|
|
|
|
|
|
Q.
Is the check result normal?
|
|
|
Repair or replace the connector.
|
|
|
|
|
|
- Disconnect connector, and measure at harness side.
- Ignition switch: ON
- Voltage between terminal No. 132 and earth.
|
|
|
Q.
Is the check result normal?
|
|
|
- Check output line for open/short circuit.
|
|
|
Q.
Is the check result normal?
|
|
|
Repair the damaged harness wire.
|
|
|
|
|
|
Q.
Is the check result normal?
|
|
|
Repair or replace the connector.
|
|
|
|
|
|
- Check output line for damage.
|
|
|
Q.
Is the check result normal?
|
|
|

Check and repair harness between B-19X (terminal No.
3) throttle valve control servo relay connector and D-212 (terminal No. 15) engine-A/T-ECU connector.
- Check earthing line for open/short circuit.
|
|
|
|
|
|
Repair the damaged harness wire.
|
|
|
|
|
|
- Check power supply line for damage.
|
|
|
Q.
Is the check result normal?
|
|
|
Repair the damaged harness wire.
|
|
|
|
|
|
- Check power supply line for damage.
|
|
|
Q.
Is the check result normal?
|
|
|
Repair the damaged harness wire.
|
|
|
|
|
|
- Reconfirmation of diagnosis code.
|
|
|
Q.
Is the diagnosis code set?
|
|
|
Replace the engine-A/T-ECU.
|
|
|
|
|
|
Intermittent malfunction (Refer to GROUP 00 -
How to Use Troubleshooting/Inspection
Service Points -
How to Cope with Intermittent Malfunctions ).
|
|
|
|