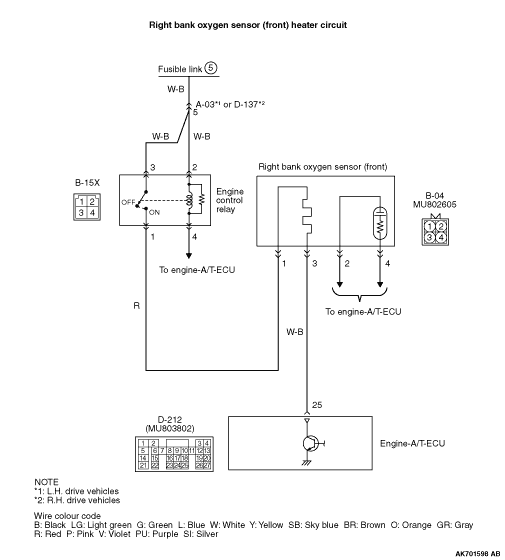
Code No. P0135: Right Bank Oxygen Sensor (Front) Heater System




OPERATION
- Power is supplied to the heater power terminal (terminal
No. 1) of the right bank oxygen sensor (front) connector from the engine control relay (terminal
No. 1).
- The heater (terminal No. 3) of the right bank oxygen sensor (front) connector is
controlled by the power transistor in the engine-A/T-ECU (terminal No. 25).
FUNCTION
- The power supply to the right bank oxygen sensor (front)
heater is controlled by the ON/OFF control of the power transistor in the engine-A/T-ECU.
- Heating the right bank oxygen sensor (front) heater enables the right bank oxygen
sensor (front) to provide good response even when the exhaust emission temperature is low.
TROUBLE JUDGMENT
Check Conditions
- Engine coolant temperature is more than approximately 20°C.
- Battery voltage is 11 - 16 V.
- The engine speed is more than approximately 500 r/min or more.
- For 4 seconds, right bank oxygen sensor (front) heater current is less than 0.2
A or more than 7.5 A.
PROBABLE CAUSES
- Failed right bank oxygen sensor (front) heater
- Open/short circuit in right bank oxygen sensor (front) heater circuit or loose connector
contact
- Failed engine-A/T-ECU
DIAGNOSIS PROCEDURE |
STEP 1. Connector check: B-04 right bank oxygen sensor (front) connector |
Q.
Is the check result normal?
|
Go to Step 2 . |
|
Repair or replace the connector. |
|
STEP 2. Perform resistance measurement at B-04 right bank oxygen sensor (front) connector. |
|
| OK: 4.5 - 8.0 Ω (at 20°C) |
Q.
Is the check result normal?
|
Go to Step 3 . |
|
Replace the right bank oxygen sensor (front). |
|
STEP 3. Perform voltage measurement at B-04 right bank oxygen sensor (front) connector. |
|
| OK: System voltage |
Q.
Is the check result normal?
|
Go to Step 5 . |
|
Go to Step 4 . |
|
STEP 4. Connector check: B-15X engine control relay connector |
Q.
Is the check result normal?
|
![]()
|
|
Repair or replace the connector. |
|
STEP 5. Perform voltage measurement at D-212 engine-A/T-ECU connector. |
|
| OK: System voltage |
Q.
Is the check result normal?
|
Go to Step 8 . |
|
Go to Step 6 . |
|
STEP 6. Connector check: D-212 engine-A/T-ECU connector |
Q.
Is the check result normal?
|
Go to Step 7 . |
|
Repair or replace the connector. |
|
STEP 7. Check harness between B-04 (terminal No. 3) right bank oxygen sensor (front) connector and D-212 (terminal No. 25) engine-A/T-ECU connector. |
|
Q.
Is the check result normal?
|
Replace the engine-A/T-ECU. |
|
Repair the damaged harness wire. |
|
STEP 8. Connector check: D-212 engine-A/T-ECU connector |
Q.
Is the check result normal?
|
Go to Step 9 . |
|
Repair or replace the connector. |
|
STEP 9. Check harness between B-04 (terminal No. 1) right bank oxygen sensor (front) connector and B-15X (terminal No. 1) engine control relay connector. |
|
Q.
Is the check result normal?
|
Go to Step 10 . |
|
Repair the damaged harness wire. |
|
STEP 10. Check harness between B-04 (terminal No. 3) right bank oxygen sensor (front) connector and D-212 (terminal No. 25) engine-A/T-ECU connector. |
|
Q.
Is the check result normal?
|
Go to Step 11 . |
|
Repair the damaged harness wire. |
|
STEP 11. M.U.T.-III diagnosis code. |
|
Q.
Is the diagnosis code set?
|
Replace the engine-A/T-ECU. |
|
Intermittent malfunction (Refer to GROUP 00 - How to Use Troubleshooting/Inspection
Service Points - How to Cope with Intermittent Malfunctions ). |
|

Repair or replace the connector.