Code No. P0132: Right Bank Oxygen Sensor (Front) Circuit High Voltage



OPERATION
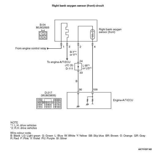
- The sensor signal is inputted to the engine-A/T-ECU (terminal
No. 109) from the right bank oxygen sensor (front) output terminal (terminal No. 4).
- The right bank oxygen sensor (front) (terminal No. 2) is earthed with engine-A/T-ECU
(terminal No. 96).
FUNCTION
- The right bank oxygen sensor (front) converts the concentration
of oxygen in the exhaust emission into a voltage and inputs the signal to the engine-A/T-ECU.
- When the air-fuel ratio is richer than the theoretical air-fuel ratio, the right
bank oxygen sensor (front) outputs a voltage of about 1 V. When it is leaner than the theoretical
air-fuel ratio, it outputs a voltage of about 0 V.
- In response to the signal, the engine-A/T-ECU controls the fuel injection amount
so that the air-fuel ratio can be equivalent to the theoretical air-fuel ratio.
TROUBLE JUDGMENT
Check Condition
- 2 seconds later from when the engine starts.
- Right bank oxygen sensor (front) output voltage is more than 1.2 V for 2 seconds.
PROBABLE CAUSES
- Short circuit in right bank oxygen sensor (front) circuit
or loose connector contact
- Failed engine-A/T-ECU
DIAGNOSIS PROCEDURE |
STEP 1. M.U.T.-III data list |
|
Q.
Is the check result normal?
|
Intermittent malfunction (Refer to GROUP 00 -
How to Use Troubleshooting/Inspection
Service Points -
How to Cope with Intermittent Malfunctions ). |
|
Go to Step 2 . |
|
STEP 2. Connector check: B-04 right bank oxygen sensor (front) connector |
Q.
Is the check result normal?
|
Go to Step 3 . |
|
Repair or replace the connector. |
|
STEP 3. Connector check: D-217 engine-A/T-ECU connector |
Q.
Is the check result normal?
|
Go to Step 4 . |
|
Repair or replace the connector. |
|
STEP 4. Check harness between B-04 (terminal No. 4) right bank oxygen sensor (front) connector and D-217 (terminal No. 109) engine-A/T-ECU connector. |
|
Q.
Is the check result normal?
|
Go to Step 5 . |
|
Repair the damaged harness wire. |
|
STEP 5. Check harness between B-04 (terminal No. 2) right bank oxygen sensor (front) connector and D-217 (terminal No. 96) engine-A/T-ECU connector. |
|
|
Q.
Is the check result normal?
|
Go to Step 6 . |
|
Repair the damaged harness wire. |
|
STEP 6. M.U.T.-III data list |
|
Q.
Is the check result normal?
|
Intermittent malfunction (Refer to GROUP 00 -
How to Use Troubleshooting/Inspection
Service Points -
How to Cope with Intermittent Malfunctions ). |
|
Replace the engine-A/T-ECU. |
|

Intermittent malfunction (Refer to GROUP 00 -
How to Use Troubleshooting/Inspection
Service Points -
How to Cope with Intermittent Malfunctions 