|
|
Q.
Is the check result normal?
|
|
|
Repair or replace the connector.
|
|
|
|
|
|
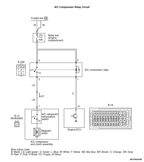
- Check A/C compressor relay (Refer to GROUP 55 - On-vehicle Service - Relay
Check
).
|
|
|
Q.
Is the check result normal?
|
|
|
Replace the A/C compressor relay.
|
|
|
|
|
|
- Remove relay, and measure at the relay box side.
- Voltage between terminal No. 2 and earth, also between terminal No. 4 and earth.
|
|
|
Q.
Is the check result normal?
|
|
|

Check and repair harness between A-16X (terminal No.
2 and terminal No. 4) A/C compressor relay connector and battery.
- Check power supply line for open/short circuit.
|
|
|
|
|
|
Q.
Is the check result normal?
|
|
|
Repair or replace the connector.
|
|
|
|
|
|
- Disconnect connector, and measure at the harness side.
- Voltage between terminal No. 41 and earth.
|
|
|
Q.
Is the check result normal?
|
|
|

Check and repair harness between B-18 (terminal
No. 41) engine-ECU connector and A-16X (terminal No. 1) A/C compressor relay connector.
- Check earthing line for open/short circuit
|
|
|
|
|
|
Q.
Is the check result normal?
|
|
|
Repair or replace the connector.
|
|
|
|
|
|
- Disconnect connector, and measure at the harness side.
- Using a jumper wire, connect B-18 (terminal No. 41) engine-ECU connector and earth.
- Voltage between terminal No. 1 and earth.
|
|
|
Q.
Is the check result normal?
|
|
|
- Check output line for open/short circuit.
|
|
|
Q.
Is the check result normal?
|
|
|
Repair the damaged harness wire.
|
|
|
|
|
|
- Check earthing line for damage.
|
|
|
Q.
Is the check result normal?
|
|
|

Check and repair harness between A-16X (terminal No.
2) A/C compressor relay connector and battery.
- Check power supply line for damage.
|
|
|
|
|
|
Repair the damaged harness wire.
|
|
|
|
|
|
- Check power supply line for damage.
|
|
|
Q.
Is the check result normal?
|
|
|
Repair the damaged harness wire.
|
|
|
|
|
|
- Check output line for damage.
|
|
|
Q.
Is the check result normal?
|
|
|
Repair the damaged harness wire.
|
|
|
|
|
|
- Measure engine-ECU terminal voltage.
- Engine: Running at idle
|
|
|
- A/C set temperature:
Maximum Cool when temperature in cabin is 25°C
or more Maximum Hot when temperature in cabin is 25°C or less
- Voltage between terminal No. 41 and earth.
|
|
|
OK:
1.0 V or less (when A/C is ON) System voltage (when A/C is OFF)
|
|
|
Q.
Is the check result normal?
|
|
|
Q.
Does trouble symptom persist?
|
|
|
Replace the A/C compressor assembly.
|
|
|
|
|
|
Intermittent malfunction (Refer to GROUP 00 - How to Use Troubleshooting/Inspection
Service Points - How to Cope with Intermittent Malfunctions ).
|
|
|
|