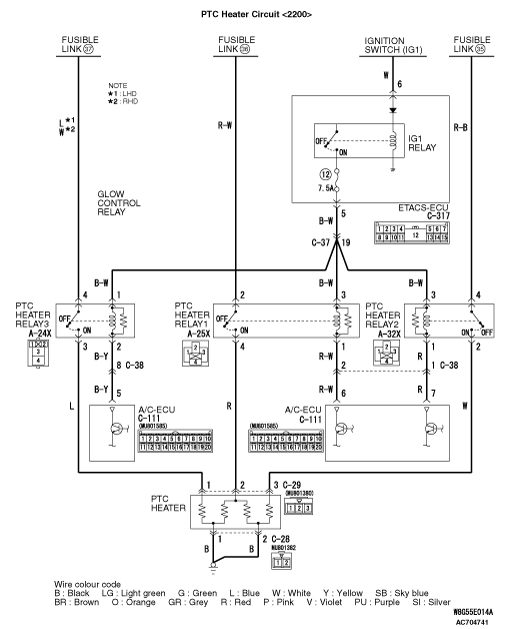
INSPECTION PROCEDURE 17: The PTC heater does not work.
























COMMENTS ON TROUBLE SYMPTOM


With the engine and blower motor being operated, if the PTC heater does not operate by setting the heater control to MAX HOT at the coolant temperature of 75 °C or lower, the PTC heater, PTC heater relay, A/C-ECU or its circuit system may be faulty.

PROBABLE CAUSES



  • Malfunction of the PTC heater
  • Malfunction of the PTC heater relay1
  • Malfunction of the PTC heater relay2
  • Malfunction of the PTC heater relay3
  • Damaged the wiring harness or connectors
  • Malfunction of the A/C-ECU

DIAGNOSTIC PROCEDURE


STEP 1. M.U.T.-III diagnosis code


Check that the air conditioner has not set a diagnosis code.

Q. Is the diagnosis code set?

Carry out the diagnosis code procedures. Refer to .
Go to Step 2.

STEP 2. M.U.T.-III other system’s diagnosis code


Check that the ETACS-ECU has not set a diagnosis code.

Q. Is the diagnosis code set?

Carry out the diagnosis code procedures . Refer to GROUP 54A, ETACS-ECU .
Go to Step 3.

STEP 3. Connector check: A-25X PTC heater relay1 connector, A-32X PTC heater relay2 connector and A-24X PTC heater relay3 connector


Q. Is the check result normal?

Go to Step 4.
Repair the connector concerned.

STEP 4. Check the PTC heater relay1, 2 and 3.


Refer to .

Q. Is the check result normal?

Go to Step 5.
Replace the PTC heater relay1, 2 or 3.

STEP 5. Connector check: C-29 PTC heater connector and C-111 A/C-ECU connector


Q. Is the check result normal?


    Go to Step 6.
Repair the connector concerned.

STEP 6. Measure the voltage at C-29 PTC heater connector.


(1)Disconnect the connector, and measure at the wiring harness side.
(2)Ignition switch: ON
(3)Disconnect A/C-ECU connector C-111 and earth terminal 6.
(4)Voltage between terminal 1 and body earth
OK: Battery voltage

Q. Is the check result normal?

Go to Step 13.
Go to Step 7.

STEP 7. Measure the voltage at A-25X PTC heater relay1 connector.


(1)Remove the relay, and measure at the relay side.
(2)Voltage between terminal 2 and body earth
OK: Battery voltage

Q. Is the check result normal?

Go to Step 9.
Go to Step 8.

STEP 8. Check the wiring harness between A-25X PTC heater relay1 connector terminal No. 2 and fusible link (36) connector.


note Prior to the wiring harness inspection, check glow control relay connector A-30X, and repair if necessary. <2000>

  • Check the power supply line for open circuit.

Q. Is the check result normal?

Intermittent malfunction (Refer to GROUP 00 - How to Use Troubleshooting/Inspection Service Points - How to Cope with Intermittent Malfunction ).
Repair the wiring harness.

STEP 9. Measure the voltage at A-25X PTC heater relay1 connector.


(1)Remove the relay, and measure at the relay side.
(2)Turn the ignition switch to the "ON" earth position.
(3)Voltage between terminal 3 and body earth
OK: Battery voltage

Q. Is the check result normal?

Go to Step 11.
Go to Step 10.

STEP 10. Check the wiring harness between A-25X PTC heater relay1 connector terminal No. 3 and C-317 ETACS-ECU connector terminal No. 6.


note Prior to the wiring harness inspection, check intermediate connector C-37, and repair if necessary.

  • Check the power supply line for open circuit.

Q. Is the check result normal?

Intermittent malfunction (Refer to GROUP 00 - How to Use Troubleshooting/Inspection Service Points - How to Cope with Intermittent Malfunction ).
Repair the wiring harness.

STEP 11. Check the wiring harness wires between C-29 PTC heater connector terminal No. 2 and A-25X PTC heater relay1 connector terminal No. 4.



  • Check the power supply line for open circuit.

Q. Is the check result normal?

Go to Step 12.
Repair the wiring harness.

STEP 12. Check the wiring harness between A-25X PTC heater relay1 connector terminal No. 1 and C-111 A/C-ECU connector terminal No. 6.


note Prior to the wiring harness inspection, check intermediate connector C-38, and repair if necessary.

  • Check the power supply line for open circuit.

Q. Is the check result normal?

Intermittent malfunction (Refer to GROUP 00 - How to Use Troubleshooting/Inspection Service Points - How to Cope with Intermittent Malfunction ).
Repair the wiring harness.

STEP 13. Measure the voltage at C-29 PTC heater connector.


(1)Disconnect the connector, and measure at the wiring harness side.
(2)Ignition switch: ON
(3)Disconnect A/C-ECU connector C-111 and earth terminal 7.
(4)Voltage between terminal 3 and body earth
OK: Battery voltage

Q. Is the check result normal?

Go to Step 20.
Go to Step 14.

STEP 14. Measure the voltage at A-32X PTC heater relay2 connector.


(1)Remove the relay, and measure at the relay side.
(2)Voltage between terminal 4 and body earth
OK: Battery voltage

Q. Is the check result normal?

Go to Step 16.
Go to Step 15.

STEP 15. Check the wiring harness between A-32X PTC heater relay2 connector terminal No. 4 and fusible link (36) connector.



  • Check the power supply line for open circuit.

Q. Is the check result normal?

Intermittent malfunction (Refer to GROUP 00 - How to Use Troubleshooting/Inspection Service Points - How to Cope with Intermittent Malfunction ).
Repair the wiring harness.

STEP 16. Measure the voltage at A-32X PTC heater relay2 connector.


(1)Remove the relay, and measure at the relay side.
(2)Turn the ignition switch to the "ON" earth position.
(3)Voltage between terminal 3 and body earth
OK: Battery voltage

Q. Is the check result normal?

Go to Step 18.
Go to Step 17.

STEP 17. Check the wiring harness between A-32X PTC heater relay2 connector terminal No. 3 and C-317 ETACS-ECU connector terminal No. 6.


note Prior to the wiring harness inspection, check intermediate connector C-37, and repair if necessary.

  • Check the power supply line for open circuit.

Q. Is the check result normal?

Intermittent malfunction (Refer to GROUP 00 - How to Use Troubleshooting/Inspection Service Points - How to Cope with Intermittent Malfunction ).
Repair the wiring harness.

STEP 18. Check the wiring harness wires between C-29 PTC heater connector terminal No. 3 and A-32X PTC heater relay2 connector terminal No. 2.



  • Check the power supply line for open circuit.

Q. Is the check result normal?

Go to Step 19.
Repair the wiring harness.

STEP 19. Check the wiring harness between A-32X PTC heater relay2 connector terminal No. 1 and C-111 A/C-ECU connector terminal No. 7.


note Prior to the wiring harness inspection, check intermediate connector C-38, and repair if necessary.

  • Check the power supply line for open circuit.

Q. Is the check result normal?

Intermittent malfunction (Refer to GROUP 00 - How to Use Troubleshooting/Inspection Service Points - How to Cope with Intermittent Malfunction ).
Repair the wiring harness.

STEP 20. Measure the voltage at C-29 PTC heater connector.


(1)Disconnect the connector, and measure at the wiring harness side.
(2)Ignition switch: ON
(3)Disconnect A/C-ECU connector C-111 and earth terminal 7.
(4)Voltage between terminal 1 and body earth
OK: Battery voltage

Q. Is the check result normal?

Go to Step 27.
Go to Step 21.

STEP 21. Measure the voltage at A-24X PTC heater relay3 connector.


(1)Remove the relay, and measure at the relay side.
(2)Voltage between terminal 4 and body earth
OK: Battery voltage

Q. Is the check result normal?

Go to Step 23.
Go to Step 22.

STEP 22. Check the wiring harness between A-24X PTC heater relay3 connector terminal No. 4 and fusible link (36) connector.



  • Check the power supply line for open circuit.

Q. Is the check result normal?

Intermittent malfunction (Refer to GROUP 00 - How to Use Troubleshooting/Inspection Service Points - How to Cope with Intermittent Malfunction ).
Repair the wiring harness.

STEP 23. Measure the voltage at A-24X PTC heater relay3 connector.


(1)Remove the relay, and measure at the relay side.
(2)Turn the ignition switch to the "ON" earth position.
(3)Voltage between terminal 1 and body earth
OK: Battery voltage

Q. Is the check result normal?

Go to Step 25.
Go to Step 24.

STEP 24. Check the wiring harness between A-24X PTC heater relay3 connector terminal No. 1 and C-317 ETACS-ECU connector terminal No. 5.


note Prior to the wiring harness inspection, check intermediate connector C-37, and repair if necessary.

  • Check the power supply line for open circuit.

Q. Is the check result normal?

Intermittent malfunction (Refer to GROUP 00 - How to Use Troubleshooting/Inspection Service Points - How to Cope with Intermittent Malfunction ).
Repair the wiring harness.

STEP 25. Check the wiring harness wires between A-29 PTC heater connector terminal No. 3 and A-24X PTC heater relay3 connector terminal No. 3.



  • Check the power supply line for open circuit.

Q. Is the check result normal?

Go to Step 26.
Repair the wiring harness.

STEP 26. Check the wiring harness between A-24X PTC heater relay3 connector terminal No. 2 and C-111 A/C-ECU connector terminal No. 5.


note Prior to the wiring harness inspection, check intermediate connector C-38, and repair if necessary.

  • Check the power supply line for open circuit.

Q. Is the check result normal?

Intermittent malfunction (Refer to GROUP 00 - How to Use Troubleshooting/Inspection Service Points - How to Cope with Intermittent Malfunction ).
Repair the wiring harness.

STEP 27. Connector check: C-28 PTC heater connector


Q. Is the check result normal?

Go to Step 28.
Repair the connector.

STEP 28. Resistance measurement at C-28 PTC heater connector.


(1)Disconnect the connector, and measure at the wiring harness side.
(2)Continuity between terminal 1, 2 and body earth.
OK: Continuity (Less than 2 ohms)

Q. Is the check result normal?

Go to Step 30.
Go to Step 29.

STEP 29. Check the wiring harness between C-28 PTC heater connector (terminals 1 and 2) and body earth.



  • Check the PTC heater earth line for open circuit.

Q. Is the check result normal?

Intermittent malfunction (Refer to GROUP 00 - How to Use Troubleshooting/Inspection Service Points - How to Cope with Intermittent Malfunction ).
Repair the wiring harness.

STEP 30. Check the PTC heater.


Refer to .

Q. Is the check result normal?

Replace the A/C-ECU.
Replace the PTC heater.